Решить вопрос водоснабжения дачного участка раз и навсегда позволяет устройство капитального водопровода, способного действовать в любое время года. С решением этой задачи рано или поздно встречается каждый дачник. Ведь временные сооружения, используемые лишь в летний период, демонтируются до наступления заморозков и хранятся до следующего сезона. Соорудив постоянно работающий водопровод на даче своими руками, можно избавить себя от всех ежегодных хлопот по обеспечению участка водой. При этом дача используется не только летом для выращивания овощей, но и зимой для активного отдыха на природе.
Узнать подробнее о том, как сделать водопровод на даче собственными силами, можно из данного видеоролика. Рекомендации, данные автором видео, помогут сориентироваться в прокладке водопроводной сети для круглогодичной эксплуатации.
Классификация дачных водопроводов
Водопроводы, монтируемые на дачах, классифицируются по источнику снабжения водой на два типа:
- централизованные системы, подключаемые к магистрали, через которую снабжается водой весь поселок;
- децентрализованные системы, в которых в качестве источника воды выступает колодец, скважина, естественный водоем, родник и др.
Также дачные водопроводы подразделяют на два вида по сезону использования. Бывают летние и зимние сооружения, монтаж которых отличается глубиной закапывания водопроводных труб в землю.
Важно! Летние водопроводы можно прокладывать по поверхности земли. Однако для постоянного эксплуатирования трубы немного заглубляют в землю под уклоном, позволяющим сливать всю воду из системы перед ее консервацией.
Дачный водопровод, предназначенный для круглогодичной эксплуатации, должен располагаться в земле ниже уровня промерзания грунта. В каждом регионе данная величина известна. При ведении строительных и монтажных работ глубина промерзания грунта учитывается в обязательном порядке.
Составление схемы водопровода и расчет материалов
Начинать монтаж водопровода на даче можно лишь после составления подробной схемы его расположения на участке и в доме. При составлении схемы выявляются трудности, с которыми можно встретиться при прокладке труб. Все вопросы решаются заранее на бумаге, что потом скажется на скорости проведения земляных работ и их объеме. К тому же, схема дает полное представление о количестве расходных материалов, которые надо будет приобрести заранее. Дешевле все необходимое купить сразу оптом, чем потом докупать недостающие элементы по розничным ценам.


Схема устройства децентрализованного водопровода на даче. Вода, поступающая в дом для питья, подвергается двухступенчатой степени очистке через систему фильтров
Важно! Схема устройства водопровода на даче должна храниться у хозяина участка. Ведь со временем можно забыть, где проходят трубы. Информация о месте расположения элементов трубопровода пригодиться для ремонта его участков, а также при проектировании строительства других сооружений на даче. При продаже участка наличие схемы водопровода повысит привлекательность сделки.
Что потребуются для монтажа?
Набор необходимых инструментов зависит от труб, которые будут выбраны для прокладки водопровода на даче. Если трубопровод предполагается выполнить из металлических труб, то потребуется пила для их резки, а также сварочный аппарат. Если трубопровод будет проложен из полипропиленовых труб, то надо запастись специальным резаком (можно заменить ножовкой) и электрическим паяльником, позволяющим герметично соединить все отдельные элементы. Хотя сборка пластиковых труб может вестись и с помощью фитингов. В этом случае не обойтись без газового ключа №2. Для рытья траншеи понадобятся лопаты (штыковая и совковая), а также небольшой лом.
Важно! Перед началом земляных работ выполняется разметка и разбивка территории участка с учетом естественного уклона местности. При этом используют бечевку, колышки и, конечно же, измерительную линейку.
Из материалов в обязательном порядке понадобятся:
- трубы (металлические или полипропиленовые);
- уголки;
- вентили;
- краны;
- фитинги;
- фильтры;
- утеплители;
- станция водоснабжения (если устраивается децентрализованный водопровод) и др.
Преимущества использования полипропиленовых труб
С появлением на строительном рынке труб из полипропилена металлические изделия для монтажа водопроводов стали применять все реже. Это обусловлено тем, что полипропиленовые трубы не подвержены коррозии, устойчивы к повреждениям, в том числе механическим. Эксплуатировать их можно полвека. Помимо этого экологические качества полипропилена не вызывают сомнений. С течением времени не меняется вкус воды, а стенки труб не обрастают отложениями. Монтаж полипропиленовых труб настолько быстр и прост, что под силу любому мастеровому человеку. Дачники относятся к этой категории людей.


Прокладка водопровода на даче из полиэтиленовых труб
Выбор и установка станции водоснабжения
При выборе станции водоснабжения учитывают исходные условия автономного источника, а также планируемый объем водопотребления в сутки. В зависимости от модели станции подбирается диаметр водопроводных труб. При выборе места установки станции водоснабжения приходится считаться с удаленностью источника (колодца, скважины, водоема и т.д.) от дачного дома. Если источник находится в непосредственной близости от дома, то монтаж оборудования проводят в помещении. Если расстояние значительно, то придется оборудовать место для установки станции водоснабжения на улице, не забыв, утеплить его. Качественная теплоизоляция места размещения оборудования обеспечит его бесперебойную работу в любых условиях, особенно, зимой.
Необходимость установки фильтров
Для безопасного использования воды, поступающей по дачному водопроводу в дом, для питья и приготовления пищи, необходимо установить в колодец фильтры грубой и тонкой очистки. Данное оборудование обеспечить надежное качество очистки воды, а также защитит элементы системы водоснабжения от преждевременного износа.
После установки фильтров и проверки прочности всех соединений приступают к проверке системы. В случае успешной работы всех элементов во время пробного испытания водопровода его принимают к постоянной эксплуатации.
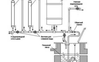
Простейшая схема устройства дачного водопровода
Можно обеспечить водоснабжение дачи в течение круглого года, используя совсем простую схему. Конечно, этот вариант не является идеальным, но, все же, помогает решить проблему при минимальных финансовых затратах. Внимательно изучите эскиз данной схемы, приведенный ниже. Секрет кроется в том, что в период зимней эксплуатации водопровода через небольшое отверстие в дополнительном сливе постоянно вытекает вода в приямок и впитывается в грунт. Это позволяет воде не замерзать в трубопроводе. В летнее время зимний вентиль держат открытым, используя только «летний» вариант.
Важно! Минусом этой простой схемы устройства дачного водопровода можно считать постоянную влажность в приямке. Однако с этим можно смириться, ведь вода-то будет на даче круглый год.


Простейшая схема устройства водопровода на даче, используемого в течение всего года. В зимнее время вода медленно вытекает из дополнительного слива в приямок, что не дает перемерзнуть трубам
Надеемся, вы поняли, как провести водопровод на даче своими силами? Если нет времени и желания заниматься прокладкой трубопровода и всего сопутствующего оборудования, то пригласите специалистов. Ведь потратив один раз средства на монтаж постоянного водопровода, можно пользоваться им без проблем несколько десятилетий.